直升机AP 145自动驾驶电脑-I的工作原理
基于计算机的直升机机载电子设备AP 145 autopilot-10虚拟仪器测试仪设计
作者:何军
1、概览:
直升机机载电子设备AP 145自动驾驶仪电脑自动驾驶仪的主要部件。
直升机 AP 145 自动驾驶计算机使用探测器提供的数据并执行飞行员机动,
命令被发送到操作飞行控制器的执行器以控制飞机的自动驾驶任务。
电脑有7个版本:
版本:计算器版本号
答:418-00245-000
电话: -00421-000

C:418-00406-000
B:418-00378-000
E: 418-00437-000
F: 418-00437-004
电话: -00437-104
自动驾驶仪计算机通过与飞行控制装置串联安装的机电(A 和 B)或电动液压(C、D、E、F 和 G)执行器对飞机执行自动飞行控制。
版本 B、C、D、E、F 和 G 具有高度和空速通道,可提供气压高度保持或气压高度保持和自动同步。
航向稳定性(静态和动态)是通过偏航轴 A、C 和 B 以及版本 D、E、F、G 的横滚轴获得的。
《直升机机载电子设备AP 145自动驾驶计算机虚拟化仪器测试仪》是一款用于测试AP 145自动驾驶计算机各项技术指标的测试仪。测试程序根据直升机维修手册“22-19-20”编写。
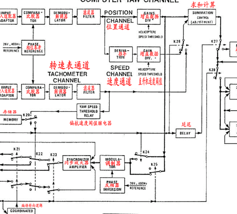
“直升机机载电子设备AP 145自动驾驶计算机虚拟化仪器测试仪”系统组成如图:
基于计算机的直升机机载电子设备AP 145 autopilot-10虚拟仪器测试仪设计

直升机AP 145自动驾驶电脑-I的工作原理
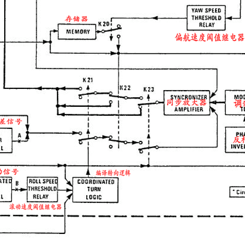
D.计算机航向通道的操作(版本A和B-见图12)
图 12:
(1),同步
当偏航通道未激活时发生同步:
。联系人 K23、K25 和 K28 已打开,
K23、K25:
K28:
。运动检测器未通电:触点 K26 已打开。

因此:
。触点K28开断自驱动和电路上的偏航控制执行器,
。位置通道输出通过同步通道连接到同步器电机,同步通道包括K25开路、调制器、同步整流器和触点K23开路。
对于任何航向修改,连接到航向陀螺仪偏航电路的同步检测器提供误差信号,该信号被解调,固定自动驾驶概论,然后传输到位置通道,
触摸调制器上的K25开机,同步放大器启动同步电机。
电机通过机械联动装置驱动同步检测接收器转子。转子旋转产生的感应信号与方向陀螺的航向变化信号相反:转子由此传输产生的信号,通过位置通道和同步定时放大器为电机供电,直到位置通道的输出信号为取消。

注意:转速计发电机 - 连接到同步器的电机的运动 - 提供一个信号,其幅度取决于电机的速度及其旋转方向的相位。该信号被传输到同步放大器的输入端,与离开调制器的信号异相,有助于缓冲复制系统。
结论:同步的任务是通过复制定向陀螺仪传输的修改,使导频求和电路的输出信号保持为零。
(2)自动驾驶概论,自动稳定
当启用偏航通道时,会发生自动稳定:
联系人 K23、K25 和 K28 已关闭。
触点K28连接驱动和电路和偏航控制执行器。
飞行员不执行以下操作:
。通过踏板转向,触点 K22、K24、K26 和 K27 打开,
。协调转弯:Contact K21 打开。

因此:
。触点K24开,触点K25闭合,有助于将同步器双向放大器与位置通道切断,
。触点K23闭合,K22断开,K21断开,同步放大器与同步电机断开:同步接收器转子固定,航向参考保存在内存中。
通过将接收器转子同步到记忆的参考标题来自动稳定直升机飞行,执行如下:
。对于每一个相对于参考的航向误差,连接到定向陀螺仪的同步探测器接收器发出一个误差信号,该误差信号被解调并通过位置通道传送到执行器功率放大器,触点K27打开,K28闭合。
。偏航控制执行器通电并作用于连杆以抵消航向误差。飞控动作与控制信号成正比,直升机返回参考航向,同步接收机输出信号经常被取消。
稳定功能中,通过K26接点传递误差信号得到的航向变化空速信号,提供直升机飞行的动态稳定。






